Die Luftfeder-Elemente der Serie FLN bestehen aus einem mit Stahlringen verstärkten Elastomer-Druckbehälter, mit angeschraubter Aluminium- bzw. Stahlbodenplatte. Die als Zubehör erhältlichen Montageplatten sorgen für eine vollflächige Abdeckung der Luftfeder als Schutz gegen Einsinken des Maschinenfußes bei Unterdruck.
| Bezeichnung | Artikelnummer | A(mm) | b(mm) | d(mm) | D(mm) | D1(mm) | H0(mm) | Ni(mm) | G | T(mm) | Betriebsdruck(bar) | Last(daN) |
|---|---|---|---|---|---|---|---|---|---|---|---|---|
FLN 65/BO | 7001 0001 | 75 | 60 | 7 | 73 | 28 | 65 | ± 5 | M 10 | 3 | 1,5 - 5 | 15 - 65 |
FLN 180/BO | 7001 0002 | 105 | 89 | 7 | 105 | 52 | 65 | ± 5 | M 12 | 3 | 1,5 - 5 | 50 - 180 |
FLN 280/BO | 7001 0003 | 130 | 108 | 7 | 127 | 60 | 90 | ± 6 | M 12 | 3 | 1,5 - 6 | 70 - 280 |
FLN 600/BO | 7001 0004 | 175 | 153 | 7 | 172 | 96 | 90 | ± 6 | M 12 | 3 | 1,5 - 6 | 150 - 600 |
FLN 1300/BO | 7001 0005 | 255 | 215 | 14 | 245 | 138 | 90 | ± 6 | M 16 | 5 | 1,5 - 6 | 300 - 1300 |
FLN 2600/BO | 7001 0006 | 343 | 305 | 14 | 338 | 205 | 90 | ± 6 | M 16 | 5 | 1,5 - 6 | 600 - 2600 |
FLN 5500/BO | 7001 0007 | 470 | 406 | 20 | 468 | 300 | 90 | ± 6 | M 24 | 6 | 1,5 - 6 | 1200 - 5500 |
FLN 10000/BO | 7001 0008 | 610 | 508 | 20 | 610 | 430 | 90 | ± 6 | M 24 | 6 | 1,5 - 6 | 2500 - 10000 |
Die Elementgröße ist so zu wählen, dass unter der gegebenen Last der max. zulässige Betriebsdruck von 5 bzw. 6 bar nicht überschritten wird. Die überlagerte maximale dynamische Last sollte den zugelassenen Betriebslastbereich nicht überschreiten. Der beste Isolierwirkungsgrad wird erzielt, wenn eine Überdimensionierung vermieden wird.
Inklusive Schraube DIN 933/ISO 4017, großer Mutter DIN 934 und kleiner Scheibe DIN 125/ISO 7089 zur Befestigung des Luftfeder-Elementes an der Maschine.
Die Luftfeder-Elemente FLN werden werksseitig drucklos geliefert und nach der Montage durch eine Befüllung mit max. 5 bzw. 6 bar auf die Höhe H im Bereich +/- 5 bzw. +/- 6 mm eingestellt.
Vor einer Entlastung muss das Luftfeder-Element entlüftet sein.
wichtige Hinweise zu den Luftfeder-Elementen der Typenreihe FLN:
Unbedingt die Montageanleitung beachten.
Die Luftfeder-Elemente der Typenreihe FLN müssen generell mit der zu isolierenden Maschine durch die mitgelieferte DIN 933 Schraube verbunden werden ( siehe Montageanleitung ).
Wir empfehlen generell die Verwendung der optionalen Montageplatten für die vollflächige Abdeckung der Luftfedern als Schutz gegen Einsinken des Maschinenfußes bei Unterdruck.
Die produktbezogenen Parameter Nivellierbereich, Betriebsdruck und Last dürfen nicht überschritten werden.
Eine regelmäßige Überprüfung des Luftdruckes ist unerlässlich - wir empfehlen hierbei ein mindestens dreimonatliches Wartungsintervall.
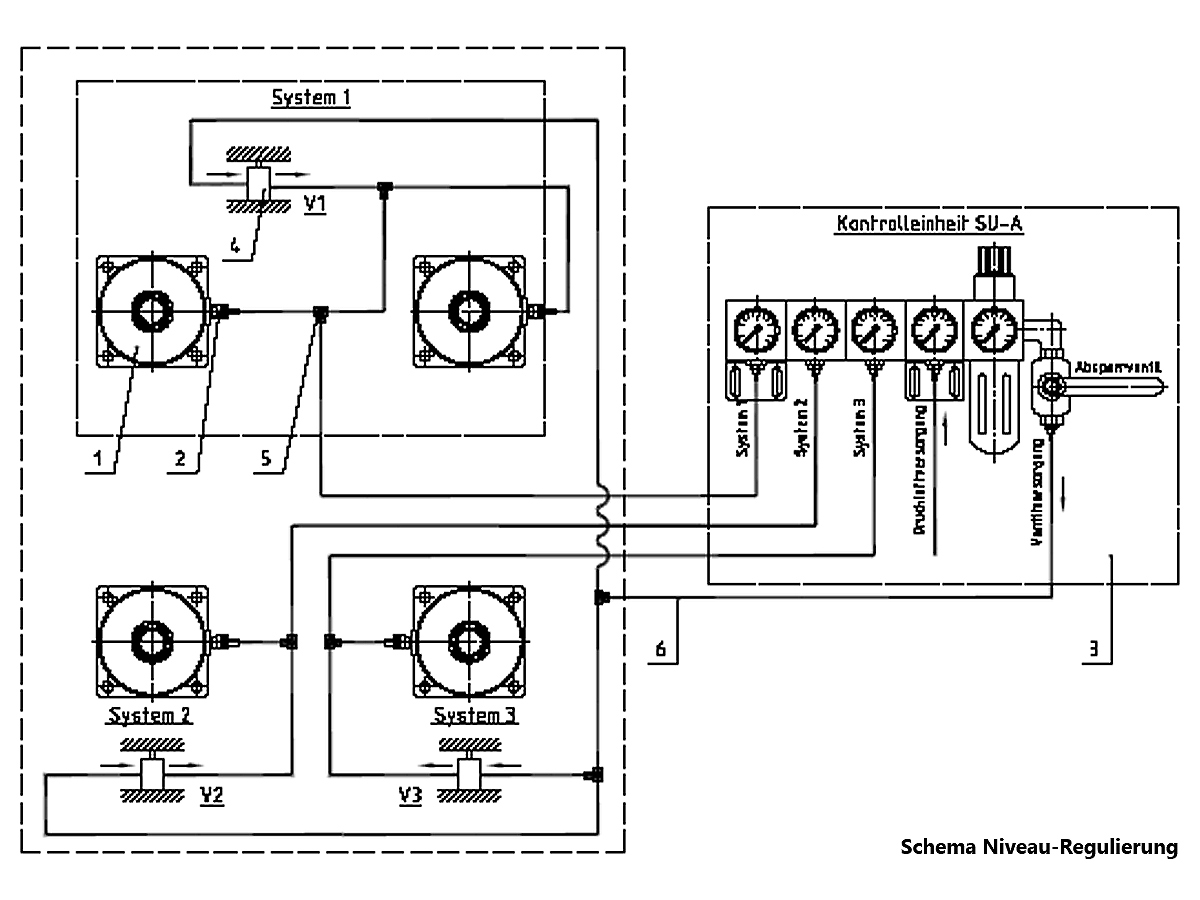
Auf Anfrage bieten wir eine passende Druckregeleinheit an.
Temperaturbereich zwischen 0°C und 50°C.
Bei einer etwaigen Anwendung im Freien ist eine schnellere Alterung der Elastomere als im Innenbereich gegeben, daher wird eine regelmäßige Prüfung auf Austauschnotwendigkeit empfohlen.
Es gelten die gesetzmäßigen Garantie- und Gewährleistungsansprüche mit zwei Jahren innerhalb der EU ab Auslieferungsdatum.
Außerhalb der EU können bis 6 Monate nach Kauf Ansprüche geltend gemacht werden.
Die Garantie- und Produkthaftungsansprüche - auch während der gesetzlichen Gewährleistungspflicht - entfallen, wenn
- das Gerät nicht entsprechend der Betriebsanleitung betrieben wird.
- das Gerät unsachgemäß betrieben wird.
- die Luftlager geöffnet und/oder die dazugehörige Elektronik eigenmächtig verändert (dazu zählt auch eine nicht abgesprochene Reparatur).
Für die vollflächige Abdeckung der Luftfeder als Schutz gegen Einsinken des Maschinenfußes bei Unterdruck.
| Bezeichnung | Artikelnummer | D2(mm) | D1(mm) | t(mm) | Gewicht |
|---|---|---|---|---|---|
Montageplatte für FLN 65 | 7002 0001 | 75 | 11 für M10 | 6 | 0,2 |
Montageplatte für FLN 180 | 7002 0002 | 105 | 13 für M12 | 8 | 0,5 |
Montageplatte für FLN 280 | 7002 0003 | 130 | 13 für M12 | 8 | 0,8 |
Montageplatte für FLN 600 | 7002 0004 | 175 | 13 für M12 | 10 | 1,9 |
Montageplatte für FLN 1300 | 7002 0005 | 250 | 17 für M16 | 10 | 3,8 |
Montageplatte für FLN 2600 | 7002 0006 | 340 | 17 für M16 | 10 | 7,1 |
Montageplatte für FLN 5500 | 7002 0007 | 470 | 26 für M24 | 15 | 20,0 |
Montageplatte für FLN 10000 | 7002 0008 | 610 | 26 für M24 | 15 | 34,1 |
galvanisch verzinkt ( gvz )- zur Verschraubung der Luftfeder-Elemente im Boden
in Edelstahl ( R ) - zur Verschraubung der Luftfeder-Elemente im Boden für die Außenmontage
| Bezeichnung | Artikelnummer | Material | GewindeØ x Länge(mm) | SchlüsselweiteSW(mm) | Bohrer-Nenndurchmesserd0(mm) |
|---|---|---|---|---|---|
| passend für FLN 65 - FLN 600 | |||||
FAZ II 6/10 gvz | 10320 00006 | verzinkt | M 6 x 25 | 10 | 6 |
FAZ II 6/10 R | 10320 00066 | Edelstahl | M 6 x 25 | 10 | 6 |
| passend für FLN 1300 - FLN 2600 | |||||
FAZ II 12/10 gvz | 10320 00007 | verzinkt | M 12 x 61 | 19 | 12 |
FAZ II 12/10 R | 10320 00077 | Edelstahl | M 12 x 61 | 19 | 12 |
| passend für FLN 5500 - FLN 10000 | |||||
FAZ II 16/5 gvz | 10320 00016 | verzinkt | M 16 x 64 | 24 | 16 |
FAZ II 16/5 R | 10320 00116 | Edelstahl | M 16 x 64 | 24 | 16 |
| Bezeichnung | Artikelnummer | *Min. Bohrlochtiefe h2(mm) | Dübellängel(mm) | Nutzlänge max.hef,max./hef,min.tfix | Montage-Drehmoment(Nm) |
passend für FLN 65 - FLN 600 | |||||
FAZ II 6/10 gvz | 10320 00006 | 60 | 65 | 10/- mm | 8 |
FAZ II 6/10 R | 10320 00066 | 60 | 65 | 10/- mm | 8 |
| passend für FLN 1300 - FLN 2600 | |||||
FAZ II 12/10 gvz | 10320 00007 | 100 | 110 | 10/30 mm | 60 |
FAZ II 12/10 R | 10320 00077 | 100 | 110 | 10/30 mm | 60 |
| passend für FLN 5500 - FLN 10000 | |||||
FAZ II 16/5 gvz | 10320 00016 | 115 | 128 | 5/25 mm | 110 |
FAZ II 16/5 R | 10320 00116 | 115 | 128 | 5/25 mm | 110 |
*bei Durchsteckmontage
bwz Schwingungstechnik GmbH
Felix-Wankel-Strasse 31
D-73760 Ostfildern/Nellingen
Tel: +49 711 / 340 179 0
bwz Schwingungstechnik GmbH
Felix-Wankel-Strasse 31
D-73760 Ostfildern/Nellingen
Tel: +49 711 / 340 179 0

